Twenty 16-pin shrouded male headers, oversized noise reducing capacitors and easy to use screw terminals. This power bus is designed to work with "noisy" power supplies to reduce hum in your signal path.


Need a Eurorack Power Supply to? Eurorack Power Kit.

Features:

Eurorack PowerBus
Eurorack PowerBus

Standard Eurorack Power Connector
Standard Eurorack Power Connector

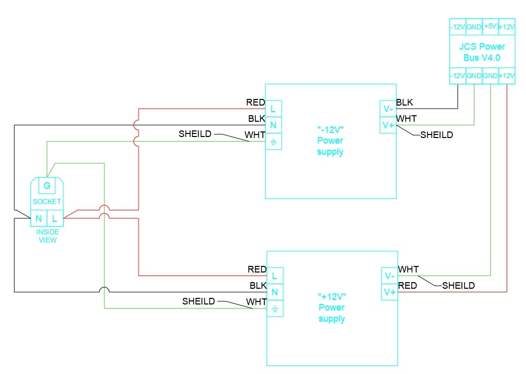
Setup with Dual +12V Power Supplies for Large Systems

This is the best setup for larger (up to 9Ux150HP) systems as you can choose a larger +12V power supply. For most systems, two 5A power supplies will do. The power supplies are wired in a series configuration so that one is used for the -12V bus, and the other for +12V. Any standard +12Vdc AC/DC power supply will do. Choose a +12V power supply with 2x the current of your Modular Grid calculations. This ensures that you will have a noise-free system.


For larger (up to 9Ux150HP):

Alitove 12V 5A Power Supply x 2 (One for each +12V and -12V channels)


For very large systems (over 9Ux150HP):

Alitove 12V 5A Power Supply for -12V channel

Alitove 12V 10A Power Supply for +12V channel

Block diagram showing the setup with Dual +12V Power Supplies for Large Systems
Block diagram showing the setup with Dual +12V Power Supplies for Large Systems

Setup with Meanwell RT-65B for Small Systems

The Meanwell RT-65B power supply is by far the most common power supply for DIY eurorack cases. The RT-65B is fine for small (3Ux84hp) systems, but far too underpowered for anything larger. Some versions of the RT-65B will not turn on without a load on the +5V terminal.


Meanwell RT-65B x 1

Block diagram showing Setup with Meanwell RT-65B for Small Systems
Block diagram showing the Setup with Meanwell RT-65B for Small Systems

If you decide to use the Meanwell’s +5V channel, it is recommended to cut the JP1. This can be done with a sharp knife by scoring the trace between the two silver solder pads. A red line in the image below shows where to cut the trace.

Meanwell's +5V channel configuration.
The red line indicates where to cut the JP1 trace to use Meanwell's +5V channel.

Setup with JCS Power Supply

We offer a ±12Vdc dual channel power supply that was custom made for powering eurorack synthesizers. It is the simplest to wire, the most powerful, and lowest noise. Ideal for medium sized cases (Up to 6Ux150HP).


Dip Switch Configuration

Four dip switches in the middle of the power bus connect the smoothing capacitors. Each switch adds 1000uF to the corresponding power channel. Switch 1 & 2 correspond to the +12V channel. Switch 3 & 4 correspond to the -12V channel. The +5V channel has a set value of 1600uF. It is recommended to set switches 2 & 4 to ON. For systems with multiple power buses, set switches 2 & 4 to ON for only one power bus (preferably the last bus in a series configuration).

Recommended dip switch configuration
Recommended dip switch configuration

Troubleshooting

Ninety percent of issues I’ve seen is fixed with a larger +12V DC power supply. Here are a few other things you can try:




All of Jake's Custom Shop items carry a 100% satisfaction AND lifetime guarantee. If for any reason you don't like it I will personally cover your return shipping and fully refund your order; never any questions asked!